空调水系统分类:
按水压特性划分,可分为开式系统和闭式系统。
按冷、热水管道方式划分,可分为二管制系统、三管制系统和四管制系统。
按各末端设备的水流程划分,可分为同程式和异程式系统。
按水量特性划分,可分为定水量系统和变水量系统。
按水的性质划分,可分为冷冻水系统、冷却水系统和热水系统。
1.开式系统
水系统与大气体直接相通。常见于冷却水系统,系统比较简单。
水池容量较大时,水温较恒定,夏季它具有一定的蓄冷能力。

水中含氧量高,管路与设备的腐蚀机会多。
需要增加克服静水压力的额外能量,水泵功率会增加。水力平衡相对困难。
2.闭式系统
水管路系统不直接与大气相通;水泵选型相对于开式比较小(静压)水泵扬程、功率均相对比较小。
管路与设备腐蚀机会少;系统相对设计简单;
要设有膨胀水箱(定压作用),高度应高于水系统最高点1.5m以上;要有放气阀等阀件。

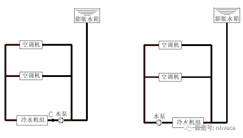
3.同程式与异程式水系统
1)同程式水系统:供回水经过每一环路的管路长度相等;主要是保证各管路系统的阻力大致相同,水流量分配均匀;需设回程管,管道长度长,初投资稍高。
2)异程式水系统:供回水经过每一环路的管路长度不相等
不需回程管,管路短,管路简单、投资低;可能会导致水液量分配不均现象;可在支管上安装流量调节装置;建议安装平衡阀。

4.冷热水管道方式
1)二管制水系统:热、供冷合用同一管路系统。适用于冬、夏季冷、热负荷分明,过渡季很短或过渡季可不需空气调节的建筑。
夏季供冷、冬季供热、过渡季可采用天然冷源(如新风)冷却的建筑。
管路系统简单 、初投资省;无法同时满足供冷、供热的要求。
2)三管制水系统:冷、热水供水管同时接至了末端设备(盘管仍为冷、热合用),每个末端设备可独立供冷或供热,供冷,供热回水的管路共用。
能同时满足供冷、供热的要求,管路相对简单。
在既有供冷又有供热的末端设备同时运行时,回水总管的水温是冷冻水与热水回水的混合温度,这一水温将高于冷水机组正常要求的回水温度而低于热交换器正常运行的回水温度。存在冷热损失,设备能耗将比两者各自独立运行时大得多。

3)四管制水系统:分别设供冷、供热管路,但供冷,供热回水的管路共用。
末端必需同时有冷、热盘管;能灵活的实现同时供冷、供热的,不存在冷热损失;管路系统复杂,初投资高,占用建筑空间多;一般用于特殊高标准的建筑(例如:五星级酒店)。
5.定水流量
定水流量:在定水量系统中,没有任何自动控制水量的措施。一般采用调节末端风量或电动三通阀来实行温度自控调节;通过自动控制三通阀开度,调整旁流支路与直流支路的水流量,从而控制通过末端设备的水量。
系统简单,操作方便,不需在复杂的自控设备。
冷水机组总容量及水泵总流量必须按各末端冷量的最大值之和来计算而不能按各末端冷量逐时之和的最大值来决定,否则会因不流量不够而造成部分末端冷量不足。

恒水流量调节水系统图:

6.变水流量(一次泵)
变水流量:通过改变水流量来适应房间负荷变化要求(对于负荷侧来说的)。水泵的能耗是随负荷增减而变化。
输入能耗随负荷的减少而减少。一般采用二通阀+供回水总管压差调节阀。

变水流量调节水系统图:

水管管径设计及其阻力:
1.冷冻水主管管径的确定:
钢管 | 闭式水系统 | |
规格(DN) | 流量(m3/h) | 沿程阻力(m.水柱/100m水管) |
20 | 1< | <4.0 |
25 | 1~2 | 1.7~4.0 |
32 | 2~4 | 1.2~4.0 |
40 | 4~6 | 2.0~4.0 |
50 | 6~10 | 1.3~4.0 |
65 | 10~18 | 2.0~4.0 |
80 | 18~32 | 1.5~4.0 |
100 | 32~65 | 1.25~4.0 |
125 | 65~115 | 1.5~4.0 |
150 | 115~185 | 1.25~4.0 |
200 | 185~350 | 1.0~4.0 |
250 | 350~550 | 1.25~2.75 |
300 | 550~800 | 1.25~2.25 |
350 | 800~950 | 1.25~2.0 |
400 | 950~1250 | 1.0~1.75 |
450 | 1250~1600 | 0.9~1.5 |
500 | 1600~2000 | 0.8~1.25 |
2.冷冻水管保温
钢管 | 保温厚(水温7℃) | |||
规格(DN) | 26℃/75% | 28℃/80% | 30℃/83% | 33.5℃/83% |
20 | 15 | 20 | 25 | 25 |
25 | 15 | 25 | 25 | 30 |
32 | 15 | 25 | 30 | 30 |
40 | 15 | 25 | 30 | 30 |
50 | 15 | 25 | 30 | 30 |
65 | 20 | 25 | 30 | 35 |
80 | 20 | 25 | 30 | 35 |
100 | 20 | 25 | 35 | 35 |
125 | 20 | 30 | 35 | 40 |
150 | 20 | 30 | 35 | 40 |
200 | 20 | 30 | 35 | 40 |
250 | 20 | 30 | 35 | 45 |
300 | 20 | 30 | 35 | 45 |
350 | 20 | 30 | 35 | 45 |
400 | 20 | 30 | 40 | 45 |
450 | 20 | 30 | 40 | 45 |
空调水泵选择:
1.冷冻水泵选择:
水流量的确认:水泵流量是确定的(G=1.1G机组铭牌)。
2.水泵扬程确定
闭式水系统:Hp=hf+hd+hm
式中hf、hd—水系统总的沿程阻力和局部阻力损失,Pa;hm—设备阻力损失,Pa。
3.冷冻水泵的扬程估算(闭式系统)
冷冻水泵扬程的组成:
1)机组水阻力:一般为5~7mH2O;(具体值可参看产品样本)
2)末端设备(空气处理机组、风机盘管等)水阻力(一般为5~7mH20):
3)回水过滤器阻力,一般为1~3mH2O;
4)分水器、集水器水阻力:一般一个为3mH2O;
5)制冷系统水管路沿程阻力和局部阻力损失:一般为7~10mH2O;
综上所述,总阻力为:24~33mH2O,水泵扬程一般为26~36mH2O。
注意:扬程的计算要根据制冷系统的具体情况而定,不可照搬经验值!
冷却水泵选择:
水流量的确认:水泵流量是确定的(G=1.1G机组铭牌)。
水泵扬程确认(开式系统)
冷却水泵所需扬程:Hp=hf+hd+hm+hs+ho
式中hf、hd—冷却水管路总的沿程阻力和局部阻力损失,mH2O;hm—冷凝器阻力损失,mH2O;hs—冷却塔中水的提升高度(从冷却塔盛水池到布氺器的高差),mH2O;ho—冷却塔喷嘴喷雾压力,mH2O,约等于5mH2O。
冷却水泵的扬程估算计算(开式系统):
冷却水泵扬程的组成
1)主机冷凝器水阻力:一般为5~7mH2O;具体值可参看产品样本。
2)冷却塔喷头喷水压力:一般为2~3mH2O。
3)冷却塔(开式冷却塔)接水盘到喷嘴的高差:一般为2~3mH2O。
4)回水过滤器阻力,一般为1~3mH2O。
5)制冷系统水管路沿程阻力和局部阻力损失:一般为5~8mH2O;
综上所述,总阻力为15~24mH2O,水泵扬程:一般为16~26mH2O。
水泵选择:


承压能力与水系统设计的关系:
最高压力点:系统的最高压力点,一般位于水泵的出口处,通常有下列三种情况
系统停止运行时,最高压力等于系统的静水压,即:Pa=ρgh
系统开始运行的瞬间,动压尚未形成,出口压力等于静水压力与水泵全压P(Pa)之和,即:Pa=ρg h+P水泵扬程

系统正常运行时,出口压力等于该点静水压力与水泵静压之和,即:Pa=ρg h+P水泵-Pd
其中:ρ-水的密度,Kg/m3;
g-重力加速度,m/s2;
h-水箱液面至水泵中心的垂直距离,m;
Pd-水泵出口处的动压,Pd=v2*ρ/2,Pa;
v-水泵出口处的流速,m/s。
设备的承压能力:
设供冷、冷水机组的蒸发器(或冷凝器)的工作压力Pg(Pa),国产的一般:
普通型 | Pg=1.0MPa |
加强型 | Pg=1.7MPa |
特加强型 | Pg=2.0MPa |
管材的承压能力:
管材和管件的公称压力:
低压管道:Pg≤2.5MPa;
中压管道:Pg=4~6.4MPa;
高压管道:Pg=10~100MPa;
低压阀门:Pg=1.6MPa;
中压阀门:Pg=2.5~6.4MPa;
高压阀门:Pg=10~100MPa。
高程建筑中,为了减少设备及附件的集中部位的承压,一般可有以下几种方式:
采用闭式循环水系统;
水泵设置方式:压入式或吸出式;

冷却塔的选择:

建议冷却塔台数与制冷主机的数量一一对应,可以不考虑备用,这样方便调节;多台冷却塔并联时,注意要有平衡管。
冷却塔的选型:
方案一:冷却塔的水流量=冷却水系统水量×1.2;
举例:假设空调系统冷却水量为160m3/h,那么冷却塔的冷却水量=160 ×1.2=192 m3/h,根据就近原则,选择冷却塔参数表中冷却水量为200m3/h 的冷却塔。
水系统附件基本组成:


板式换热器:
可拆式(一般用于水系统);不可拆式(一般用于制冷设备)。


水管路阀门:
闸阀:一般只用于切断或接通介质,无调节水流量作用、阻力小、开闭所需外力小,体形比较简单,铸造工艺性较好。
可以在介质双向流动的情况下使用,没有方向性,全开时密封面不易冲蚀。
中央空调系统中一般口径DN≤80mm的切断装置都选用它。

蝶阀:
阀瓣是圆盘,围绕阀座内的一个轴旋转,旋角的大小便是阀门的开闭度,旋转角度为0°~90°之间,旋转到90°时,阀门则全开状态。
操作简单,同时该阀门具有良好的流体控制特性。蝶阀处于完全开启位置时,蝶板厚度是介质流经阀体时唯一的阻力,因此通过该阀门所产生的压力降很小,故具有较好的流量控制特性、具有一定的调节流量作用,流体阻力小,操作省力的特点。一般口径DN≥100mm的切断装置都选用它。

球阀:
结构简单,体积小,重量轻,便于安装与维护开启迅速,适合频繁开启场合。
球阀结构简单,体积小,对水流的阻力也小,缺点是开启或关闭太快,会在管道中产生水锤(管道内水流速度突然变化时压力会升高)。因此在主干管上不宜采用球阀,可用在在干、支管上或其末端作冲冼之用,冲洗排污效果好。
一般口径DN≤40mm的切断装置都选用它。

止回阀:
止回阀是依靠流体本身的力量自动启闭的阀门,它的作用是阻止介质倒流。它又叫(逆止阀、单向阀等)。
一般水泵出口要有止回阀,它的作用是:为了防止泵突然在运行过程中断电时/水泵停止时水发生逆流而设,在并联泵系统中,当只有部分水泵运行时,它还有防止停止运行的泵中的水逆流的作用。

截止阀:
截止阀就是可以截流及调节流量占地面积少,体积小,水阻力大,在循环水管路中禁止使用。
截止阀只许介质单向流动,安装时有方向性。它的结构长度大于闸阀,同时流体阻力大,长期运行时,密封可靠性不强,在空调系统中很少用。

水过滤器:
管道系统在施工过程中,必然存在一些杂质(如泥土、小石子、铁屑及焊渣等)。
对于水泵来说,由于叶轮与泵内腔的配合精密、缝隙很小,且它是高速运转,因而水中稍有杂质就有可能对泵产生严重的破坏。
在冷水机组、空调冷热盘管等设备中,由于水流通截面积较小,杂质过多会引起堵塞,造成设备传热性能下降。因此,在这些重要设备的进水口处通常设置水过滤器。

筛孔尺寸与标准目数对应:
筛孔尺寸:2.00mm 标准目数:10目;
筛孔尺寸:1.70mm 标准目数:12目;
筛孔尺寸:1.40mm 标准目数:14目;
筛孔尺寸:1.18mm 标准目数:16目;
筛孔尺寸:1.00mm 标准目数:18目;
筛孔尺寸:0.850mm标准目数:20目;
筛孔尺寸:0.710mm标准目数:25目;
筛孔尺寸:0.600mm标准目数:30目;
筛孔尺寸:0.500mm标准目数:35目;
筛孔尺寸:0.425mm标准目数:40目;
筛孔尺寸:0.355mm标准目数:45目;
筛孔尺寸:0.300mm标准目数:50目;
筛孔尺寸:0.250mm标准目数:60目。
排气阀:应接于管道系统的最高处或者“Ω”形管的顶部,以排除水管路系统中的空气。
压力表、温度计:压力表和温度计的测量值是水系统初调试及运行管理过程中的主要参数。

| 自动排气阀:确保水系统没有空气。 |
| 水流开关:确保水流量,防止水侧换热器冻列。 |

电动控制阀:

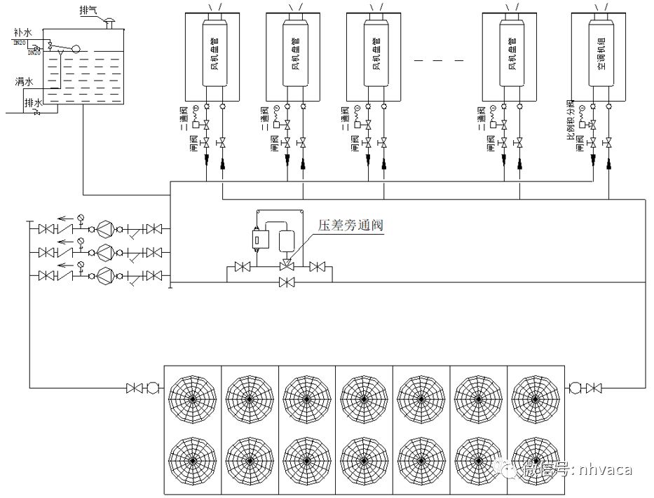
压差旁通阀:用于空调系统供/回水之间,保证供/回水之间的压差,以维持冷水机组的水流量恒定。

膨胀水箱的选择:
膨胀水箱一般按照冷冻水系统管路总水容量的2~3%选择;
空调水系统的膨胀量VP=a*Vc*Δt;
一般,一万平方米左右建筑空调水系统膨胀水箱的容积为1.5~4立方。

1、应考虑防止水箱内水的冻结,若水箱安装在非供暖房间内时,应考虑保温,并考虑水循环。
2、膨胀管一般接至水泵入口前。
3、定压点应高出系统最高点1.5m以上。
4、膨胀管、溢水管、补水管上严禁安装阀门。
定压装置:
气体定压罐:气体定压罐通常采用隔膜式,其空气与水完全分开,因此对水质的保证性较好。
气体定压罐的布置较为灵活方便,不受位置高度的限制,通常可直接放在冷冻机房、热交换站或水泵房内,因此也不存在防冻问题。

采用定压罐时,通常其定压点放在水泵吸入端。
它的工作特点与采用水位控制补水泵的膨胀水箱方式类似,当系统压力降时,补水泵运行提高压力,系统压力较高时停止补水。由于罐内有空气侧,本身能承受水压在一定范围内的变化,因此这一系统比膨胀水箱电信号补水方式的使用范围更大。
其缺点必须设置补水箱;它将消耗一定的电能(有水泵)。
补水及稳定水压三大件,全面防止水管爆裂。

水系统示意图:

电子水处理仪:空调水系统中使用到的电子水处理仪和水过滤器一般都按照设备所在管段的管径进行选择。

软水处理装置:当工程所在地水质较硬或是系统较大的时候,系统的循环水和补水最好是软化水,该空调系统必须配置水软化装置,一般选用全自动软化水装置;
全自动软化水装置的选用一般按照系统补水量进行选择。补水装置可以根据实际情况来选(装置小,系统补水时间长;装置大,系统补水时间短)。